QZB series of auto-transformer is suitable for AC 50Hz, rated voltage 380V, power of 14kW-300kW three-phase squirrel cage induction motors are not frequent blood pressure started to improve the motor starting effects on the transmission network.
Scope QZB series of auto-transformer is suitable for AC 50Hz, rated voltage 380v, rated output capacity of 300kw and below the three-phase squirrel cage induction motor, for operating conditions do not frequent the step-down start, using the characteristics of step-down transformer to reduce motor Starting current, to improve the motor starting effects on the transmission network. Transformers and related standards by GB14048.4 design, manufacturing and testing.
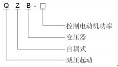
Model and its meaning

Structure This series transformer with 65%, 80% of the two starting voltage tap, requires less starting torque if the choice of 65% tap, the larger torque can be used 80% of the tap. The transformer can be assembled in the XJ01, JJ1 series Autotransformer starter box as the main accessories.
|
No. |
Model Specification |
Operating voltage |
Dimensions |
Installation dimensions |
Weight
kg |
|
Input |
Output |
L × W × H mm |
L × W mm |
|
60% |
65% |
80% |
|
1 |
QZB-11KW/380V |
380V |
—— |
247V±2 |
304V±2 |
260×138×225 |
200×100 |
20 |
|
2 |
QZB-14KW/380V |
260×138×225 |
200×100 |
25 |
|
3 |
QZB-20KW/380V |
260×150×225 |
200×110 |
30 |
|
4 |
QZB-22KW/380V |
260×150×225 |
200×110 |
30 |
|